Releu protectie tensiune, motor, asimetrie, secvente tensiune faze, trifazat, CKF-337

Releu protectie tensiune, motor, asimetrie, secvente tensiune faze, trifazat, CKF-337

Cod: CKF-337

Pret: 113 Lei

Disponibilitate: In stoc

Cantitate:

Descriere

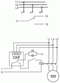
Scop

Trei monitorizari faza protejeaza motoarele electrice trifazate alimentate de la retea trifazata, impotriva caderii de tensiune in cel putin o faza sau impotriva asimetriei tensiunii intre faze, care ar putea deteriora motorul.

Functionare

In cazul in care asimetria tensiunii intre faze intre faze depaseste valoarea setata se actioneaza comutarea OFF a motorului. Comutare OFF-motor, de asemenea, apare in cazul caderii tensiunii intre faze sub 320V.

Comutarea OFF a motorului apare dupa o intarziere de 4 sec, care previne deconectarea accidentala a motorului cauzata de caderi de tensiune instantanee. Reconectarea motorului apare automat atunci cand tensiunea creste cu 5V ~ peste tensiunea de activare (adica cu valoarea histerezisului). La aparitia acestor probleme, releul nu da posibilitatea motorului sa se puna in miscare. In cazul schimbarii secventei fazelor, inainte de monitorizare, care cauzeaza schimbarea directiei de rotatie (fata de cum era setat) , este oprita pornirea motorului.

Date tehnice
Tensiune alimentare:  3x400V
Curent maxim de sarcina: <10A, AC1
Semnalizarea tensiunii: 4 LED-uri
Tensiunea asimetrica de activare: 20/50V~

Tensiune activare<320V~
Histerezis 5V~
Intirziere comutare OFF: 4sec
Putere consumata: 1.6W
Temperatura functionare: -25/40C
Dimensiuni: 3 modul (52,5mm)

Surub conexiune terminale: 2,5mm2

Fixare: pe rail TH-35

Istoric produse vizitate

Pompa Grundfos Sololift C3

La comanda

Pompa Grundfos Sololift2 C3 3200 lei
TEU BRANSAMENT CU COLIER

La comanda

TEU BRANSAMENT CU COLIER 252.57 lei
Profita acum de reducerile INTTECH INDUSTRY